GM Service Manual Online
For 1990-2009 cars only
Makes
🢒
Buick
🢒
2000
🢒
Park Avenue
🢒 IP and Front Door Backlighting
IP and Front Door Backlighting
IP and Front Door Backlighting
Lighting Systems Components
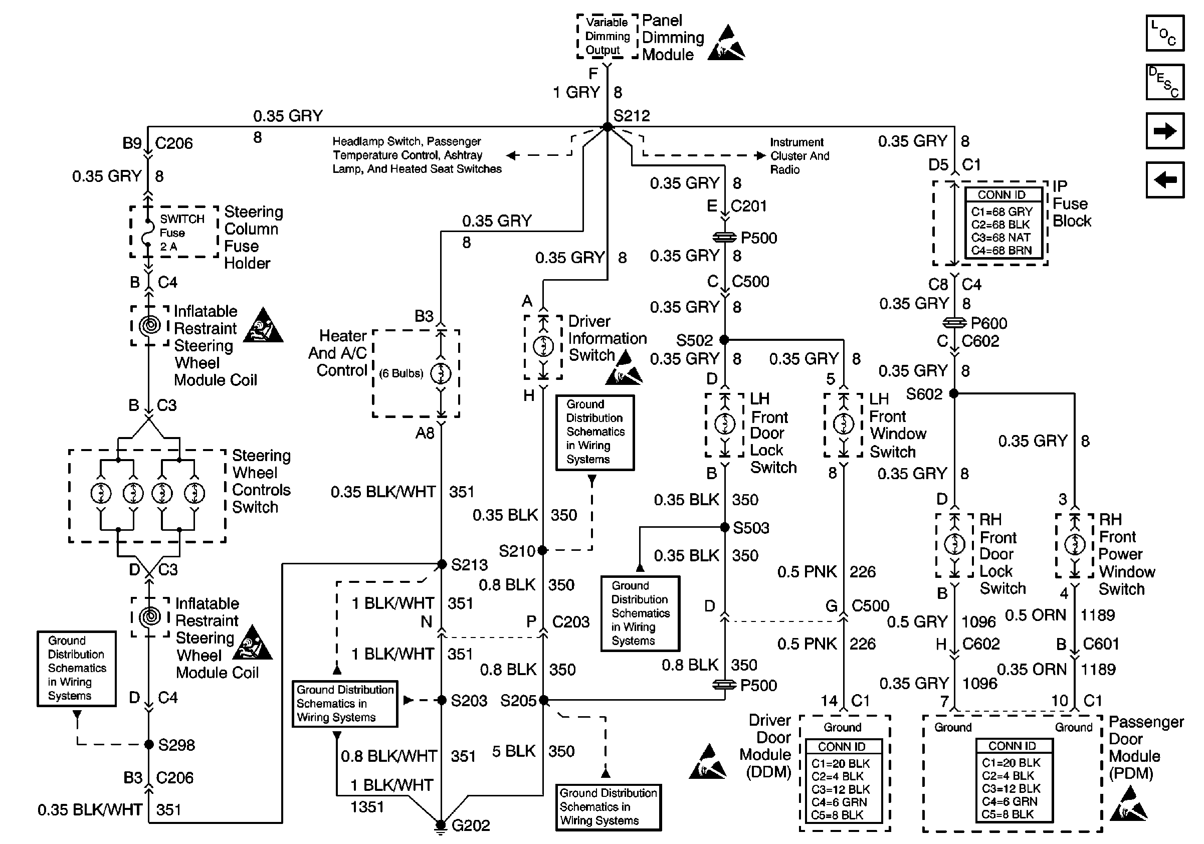
Interior Lights Dimming Circuit Description
VF Dimming and Control
Dimming Control: Passenger Temperature Control, Ashtray, and Heated Seat Switches Backlighting
Handling ESD Sensitive Parts Notice
Dimming Control: Passenger Temperature Control, Ashtray, and Heated Seat Switches Backlighting
VF Dimming and Control
SIR Handling Caution
Handling ESD Sensitive Parts Notice
G202, 4 of 4
G202, 2 of 4
SIR Handling Caution
G202, 1 of 4
G202, 4 of 4
Handling ESD Sensitive Parts Notice
G202, 4 of 4
Handling ESD Sensitive Parts Notice