GM Service Manual Online
For 1990-2009 cars only
Makes
🢒
Chevrolet
🢒
1998
🢒
Astro - 4WD
🢒
Body and Accessories
🢒
Lighting Systems
🢒 Headlights/Daytime Running Lights (DRL) Schematics
Figure
1:
Cell 102 (DRL Module, Instrument Cluster, Convenience Center)
Lighting Systems Components
Headlights/Daytime Running Lights (DRL) Circuit Description
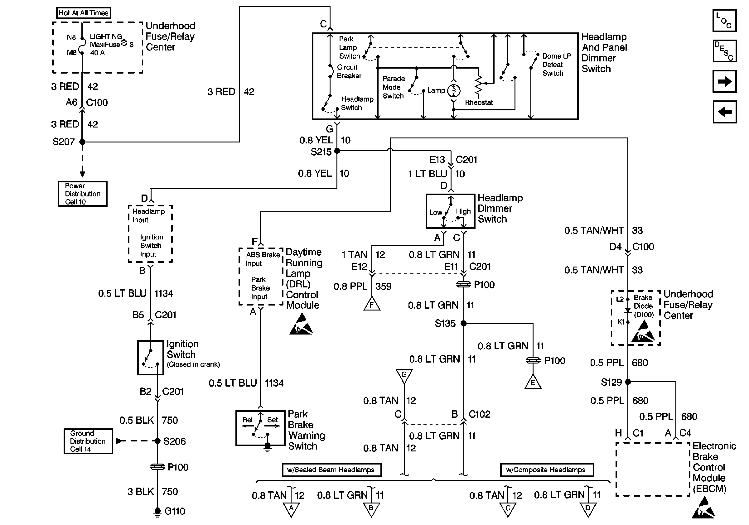
Cell 102 (Underhood Fuse-Relay Center, Headlamp and Panel Dimmer Switch, Ignition Switch, Electronic Brake Control Module)
Handling ESD Sensitive Parts Notice
Handling ESD Sensitive Parts Notice
Handling ESD Sensitive Parts Notice
Power Distribution Schematics
Power Distribution Schematics
Power Distribution Schematics
Ground Distribution Schematics
Figure
2:
Cell 102 (Underhood Fuse-Relay Center, Headlamp and Panel Dimmer Switch, Ignition Switch, Electronic Brake Control Module)
Entertainment Components
Radio/Audio System Circuit Description
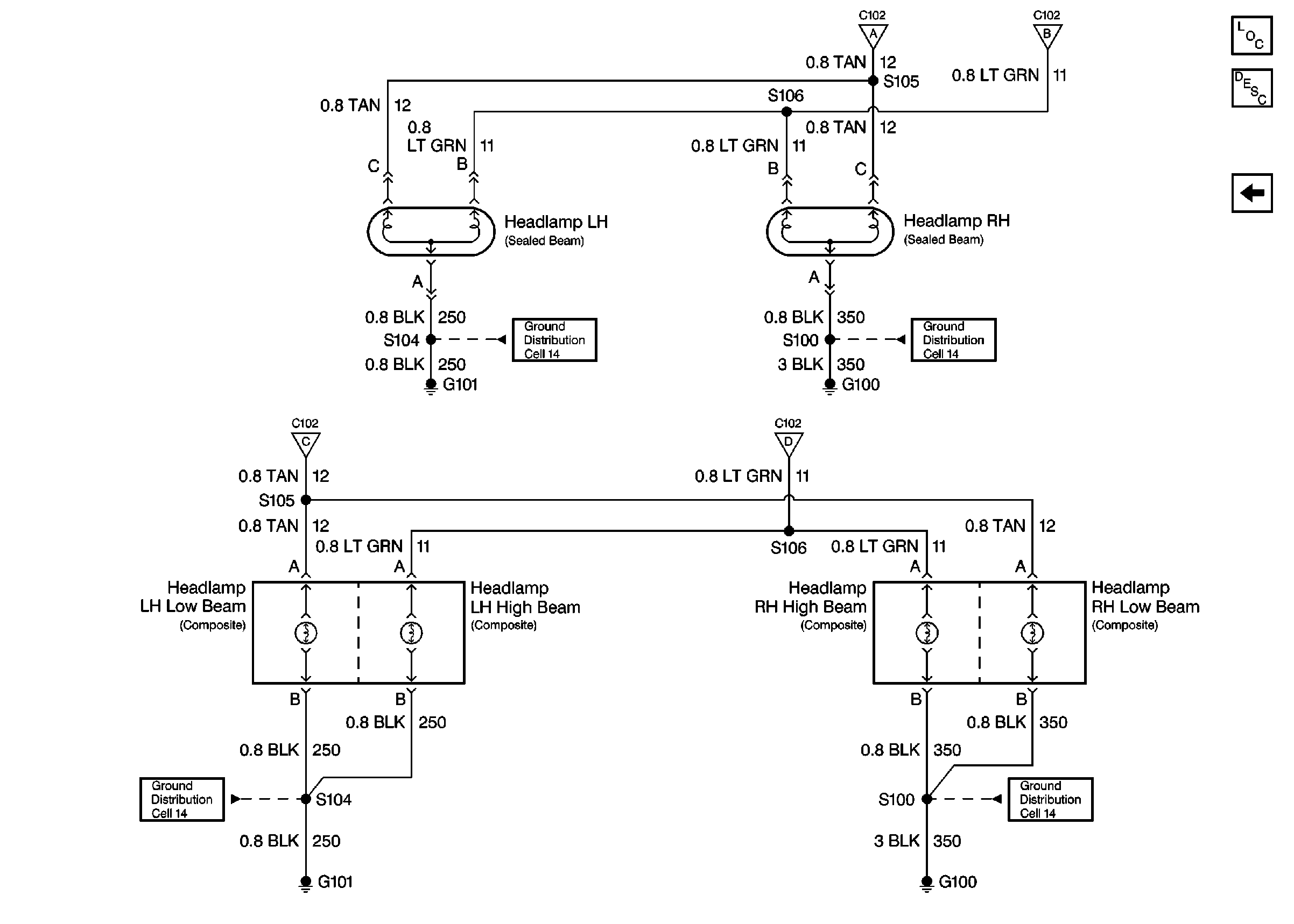
Cell 102 (LH Hi/Low Beam Headlamp, LH Low Beam Headlamp, RH Low Beam Headlamp)
Cell 102 (DRL Module, Instrument Cluster, Convenience Center)
Handling ESD Sensitive Parts Notice
Handling ESD Sensitive Parts Notice
Power Distribution Schematics
Ground Distribution Schematics
Figure
3:
Cell 102 (LH Hi/Low Beam Headlamp, LH Low Beam Headlamp, RH Low Beam Headlamp)
Entertainment Components
Radio/Audio System Circuit Description
Cell 102 (DRL Module, Instrument Cluster, Convenience Center)
Ground Distribution Schematics
Ground Distribution Schematics
Ground Distribution Schematics
Ground Distribution Schematics