GM Service Manual Online
For 1990-2009 cars only
Figure 1:

Powers, Grounds and Class 2 Data Lines


Object Number: 469002  Size: FS
Power Distribution Schematics
Power Distribution Schematics
Power Distribution Schematics
Power Distribution Schematics
Body Control Module Components
Body Control System Description
Park Brake Switch, Low Coolant Switch, and Brake Fluid Level Switch
Ground Distribution Schematics
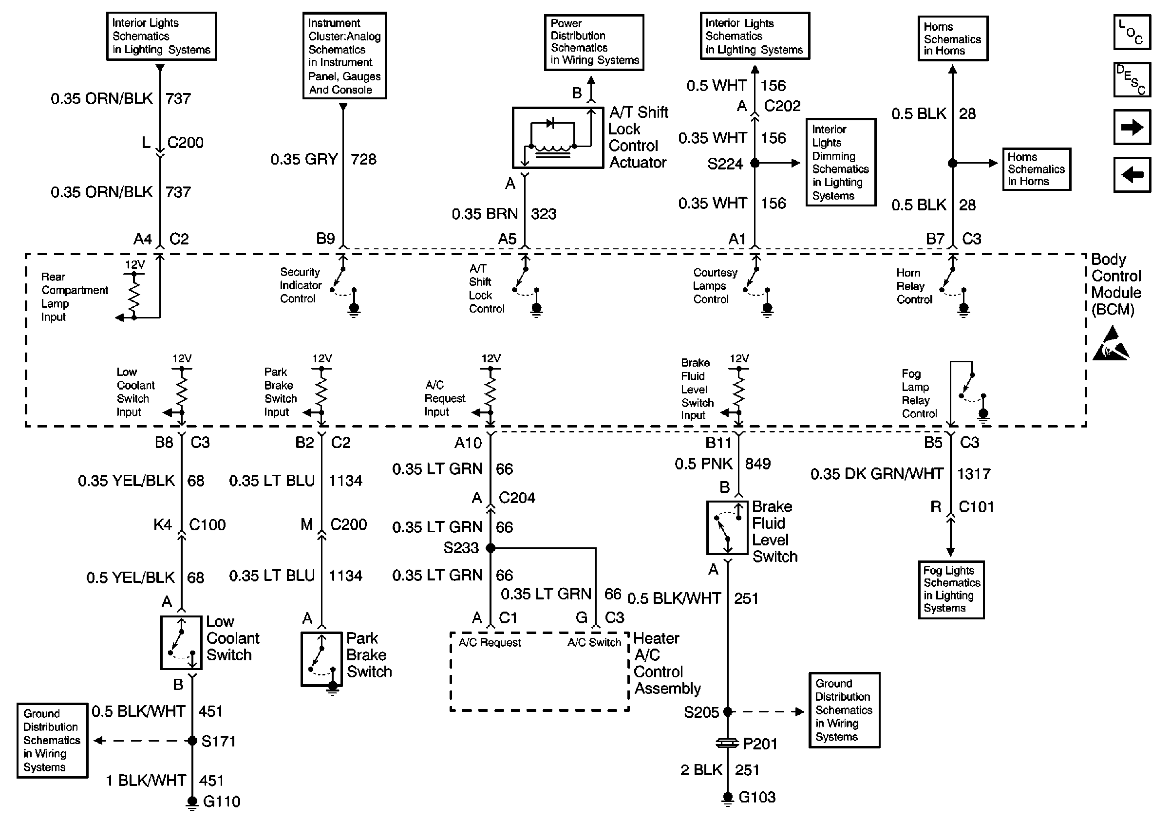
Figure 2:

Park Brake Switch, Low Coolant Switch, and Brake Fluid Level Switch


Object Number: 469005  Size: FS
Interior Lights Schematics
Instrument Cluster: Analog Schematics
Power Distribution Schematics
Interior Lights Schematics
Horn Schematics
Interior Lights Dimming Schematics
Horn Schematics
Body Control Module Components
Body Control System Description
Door Jamb Switches and Door Lock/Unlock Relay
Powers, Grounds and Class 2 Data Lines
Fog Lights Schematics
Ground Distribution Schematics
Ground Distribution Schematics
Figure 3:

Door Jamb Switches and Door Lock/Unlock Relay


Object Number: 469008  Size: FS
Keyless Entry Schematics
Body Rear End Schematics
Headlights/Daytime Running Lights (DRL) Schematics
Interior Lights Schematics
Body Control Module Components
Body Control System Description
Passlock Sensor™, Fog Lamp, Instrument Panel Dimmer, ETS Off and Ignition Switches
Park Brake Switch, Low Coolant Switch, and Brake Fluid Level Switch
Keyless Entry Schematics
Keyless Entry Schematics
Keyless Entry Schematics
Ground Distribution Schematics
Ground Distribution Schematics
Ground Distribution Schematics
Power Distribution Schematics
Figure 4:

Passlock Sensorâ„¢, Fog Lamp, Instrument Panel Dimmer, ETS Off and Ignition Switches


Object Number: 469011  Size: FS
Headlights/Daytime Running Lights (DRL) Schematics
Headlights/Daytime Running Lights (DRL) Schematics
Exterior Lights Schematics
Body Control Module Components
Body Control System Description
Door Jamb Switches and Door Lock/Unlock Relay
Ground Distribution Schematics
Interior Lights Dimming Schematics