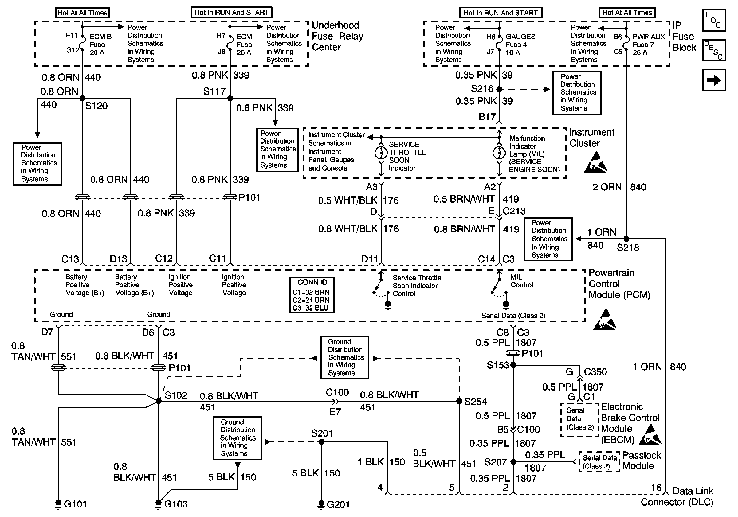
Refer to Engine Control Schematics
Fuses, MIL, PCM, DLC, G101, G103, G201
.
The On Board Diagnostic (OBD) System Check is an organized approach in identifying a problem created by an electronic engine system fault. The OBD system check is the starting point for any driveability diagnosis. The OBD system check directs the service technician to the next step in diagnosing the complaint. Do not perform this check if no driveability complaint exists. Understanding the table correctly reduces the diagnostic time. Understanding the table correctly prevents the replacement of good parts.
Important: Do not clear the DTCs unless directed by a diagnostic procedure. Clearing the DTCs will also clear valuable freeze frame and failure records data.
Inspect all related wiring and connections including the connections at the PCM. These may cause an intermittent malfunction.
Check any circuitry that is suspected of causing an intermittent problem for the following conditions:
| • | Backed out terminals |
| • | Improper mating |
| • | Broken locks |
| • | Improperly formed or damaged terminals |
| • | Poor terminal to wiring connections |
| • | Physical damage to the wiring harness |
| • | Corrosion |
The numbers below refer to the step number in the diagnostic table.
This step will check for power and grounds to the Data Link Connector (DLC).
This step will check for DTCs associated with the Vehicle Theft Deterrent (VTD), which will prevent the vehicle from starting. Check for Powertrain and Body DTCs.
Whenever multiple DTCs are stored, refer to the DTC Tables in the following order:
| 1. | PCM error DTCs |
| 2. | System voltage DTCs |
| 3. | Component level DTCs, that is, DTCs that indicate a malfunctioning part |
| 4. | System level DTCs, that is DTCs that indicate a system fault |
Checking the sensors for proper operation during warm-up can be a crucial step in correctly diagnosing any driveability concern. Careful observation of these sensors during the engine warm-up may reveal a slow responding sensor or a sensor that malfunctions only within a small portion of its range.
After the engine is at the normal operating temperature, a comparison of the actual control system data with the typical values is a quick way to determine if any parameter is not within limits. Keep in mind that a base engine problem such as advanced cam timing may substantially alter sensor values.
Check the Engine Coolant Temperature (ECT) sensor for the initial coolant temperature reading at ambient temperature. Then observe the rise in the temperature while the engine is warming up.
Step | Action | Value(s) | Yes | No |
|---|---|---|---|---|
|
Important: Check for applicable service bulletins before proceeding with this diagnosis. Important: Do not turn the ignition OFF when performing this diagnostic.
Does the scan tool power up? | -- | Go to Scan Tool Does Not Power Up in Data Link Communications | ||
2 | Attempt to establish communications with the PCM. Does the scan tool display PCM data? | -- | ||
3 | Does the engine start and continue to run? | -- | ||
Use the scan tool in order to check for PCM DTCs. Were any last test failed, history, or MIL request DTCs set? | -- | Go to the applicable DTC table | ||
Is DTC P0215, P1626 or DTC P1631? | -- | Go to the applicable DTC table | ||
Are the displayed values normal or within typical ranges? | -- | Go to Symptoms | Go to Diagnostic Aids and Test Descriptions |