GM Service Manual Online
For 1990-2009 cars only

Automatic Transmission Controls Schematics MD

Figure 1:

Power, Ground, Serial Data, MIL, Solenoids, Temperature and Speed Sensors, Switches


Object Number: 1408689  Size: FS
Master Electrical Component List
Automatic Transmission (A/T) Shift Selector, C103 - Upfitter TRANS OPT Connector
Power, Ground, Serial Data, MIL, Solenoids, Temperature Sensor and Switches
Power, Ground, Serial Data, MIL, Solenoids, Temperature Sensor and Switches
Power, Ground, Serial Data, MIL, Solenoids, Temperature Sensor and Switches
Power, Ground, Serial Data, MIL, Solenoids, Temperature Sensor and Switches
Power, Ground, Serial Data, MIL, Solenoids, Temperature Sensor and Switches
Power, Ground, Serial Data, MIL, Solenoids, Temperature Sensor and Switches
Power, Ground, Serial Data, MIL, Solenoids, Temperature Sensor and Switches
Fuse Block 1: Fuse 2 and Fuse Block - I/P - 1: Circuit Breakers 4, 7 and 8
Fuse Block 1: Fuses 6 and 7, Fuse Block 2: Fuse 8 and Fuse Block - I/P - 2: Circuit Breake
Driver Information Center (DIC)
Fuse Block 1: Fuses 6 and 7, Fuse Block 2: Fuse 8 and Fuse Block - I/P - 2: Circuit Breake
Driver Information Center (DIC)
Fuse Block 1: Fuse 2 and Fuse Block - I/P - 1: Circuit Breakers 4, 7 and 8
Splice Packs and Modules - 2 of 2
Batteries, Grounds G400 and G402, Splices S113, S120, S121, S123, S124, S202 and S211 and Splice Pack SP400
Automatic Transmission (A/T) Shift Selector, C103 - Upfitter TRANS OPT Connector
Figure 2:

Automatic Transmission (A/T) Shift Selector, C103 - Upfitter TRANS OPT Connector


Object Number: 1408703  Size: FS
Master Electrical Component List
Wiper/Washer System Schematics
Splice SP 301
Controller Area Network (CAN) Connector and Data Link Connector (DLC)
Backup Lamps and Backup Alarm (UZF)
Starting
Power, Ground, Serial Data, MIL, Solenoids, Temperature and Speed Sensors, Switches

Automatic Transmission Controls Schematics LCT

Figure 1:

Power, Ground, Serial Data, MIL, Solenoids, Temperature Sensor and Switches


Object Number: 1611636  Size: FS
Master Electrical Component List
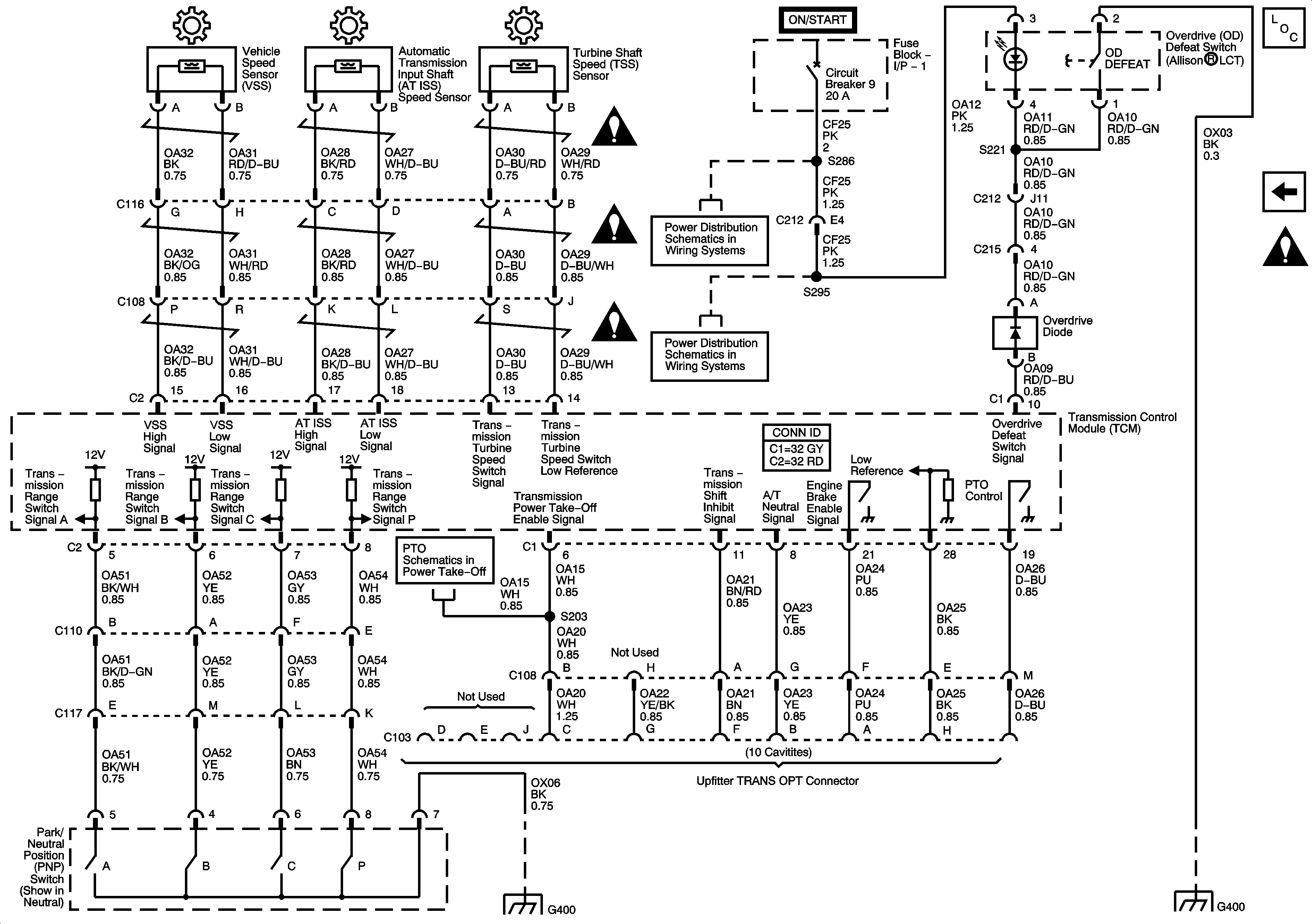
Speed Sensors, Switches, C103 - Upfitter TRANS OPT Connector
Data Link Communications Schematic Icons
Fuse Block 1: Fuse 2 and Fuse Block - I/P - 1: Circuit Breakers 4, 7 and 8
Fuse Block 1: Fuses 6 and 7, Fuse Block 2: Fuse 8 and Fuse Block - I/P - 2: Circuit Breake
Driver Information Center (DIC)
Driver Information Center (DIC)
Fuse Block 1: Fuse 2 and Fuse Block - I/P - 1: Circuit Breakers 4, 7 and 8
Controller Area Network (CAN) Connector and Data Link Connector (DLC)
Fuse Block 1: Fuses 6 and 7, Fuse Block 2: Fuse 8 and Fuse Block - I/P - 2: Circuit Breake
Batteries, Grounds G400 and G402, Splices S113, S120, S121, S123, S124, S202 and S211 and Splice Pack SP400
Figure 2:

Speed Sensors, Switches, C103 - Upfitter TRANS OPT Connector


Object Number: 1611639  Size: FS
Master Electrical Component List
Power, Ground, Serial Data, MIL, Solenoids, Temperature Sensor and Switches
Automatic Transmission Schematic Icons
Automatic Transmission Schematic Icons
Automatic Transmission Schematic Icons
Fuse Block 1: Fuse 5 and Fuse Block - I/P - 1: Circuit Breakers 5, 9 - 1 of 2 and 10
Fuse Block 1: Fuse 5 and Fuse Block - I/P - 1: Circuit Breakers 5, 9 - 1 of 2 and 10
Fuse Block 1: Fuse 5 and Fuse Block - I/P - 1: Circuit Breakers 5, 9 - 1 of 2 and 10
Splice S358 and Splice Pack SP212

Automatic Transmission Controls Schematics LCT and CTF

Figure 1:

Power, Ground, Serial Data, MIL, Solenoids, Temperature Sensor and Switches


Object Number: 1408660  Size: FS
Fuse Block 1: Fuse 2 and Fuse Block - I/P - 1: Circuit Breakers 4, 7 and 8
Fuse Block 1: Fuses 6 and 7, Fuse Block 2: Fuse 8 and Fuse Block - I/P - 2: Circuit Breake
Driver Information Center (DIC)
Fuse Block 1: Fuse 2 and Fuse Block - I/P - 1: Circuit Breakers 4, 7 and 8
Fuse Block 1: Fuse 2 and Fuse Block - I/P - 1: Circuit Breakers 4, 7 and 8
Driver Information Center (DIC)
Controller Area Network (CAN) Connector and Data Link Connector (DLC)
Batteries, Grounds G400 and G402, Splices S113, S120, S121, S123, S124, S202 and S211 and Splice Pack SP400
Master Electrical Component List
Speed Sensors, Switches, C103 - Upfitter TRANS OPT Connector
Data Link Communications Schematic Icons
Figure 2:

Speed Sensors, Switches, C103 - Upfitter TRANS OPT Connector


Object Number: 1408671  Size: FS
Fuse Block 1: Fuse 5 and Fuse Block - I/P - 1: Circuit Breakers 5, 9 - 1 of 2 and 10
Fuse Block 1: Fuse 5 and Fuse Block - I/P - 1: Circuit Breakers 5, 9 - 1 of 2 and 10
Batteries, Grounds G400 and G402, Splices S113, S120, S121, S123, S124, S202 and S211 and Splice Pack SP400
Batteries, Grounds G400 and G402, Splices S113, S120, S121, S123, S124, S202 and S211 and Splice Pack SP400
Master Electrical Component List
Power, Ground, Serial Data, MIL, Solenoids, Temperature Sensor and Switches
Data Link Communications Schematic Icons