GM Service Manual Online
For 1990-2009 cars only
Makes
🢒
Saab
🢒
2007
🢒
9-7x
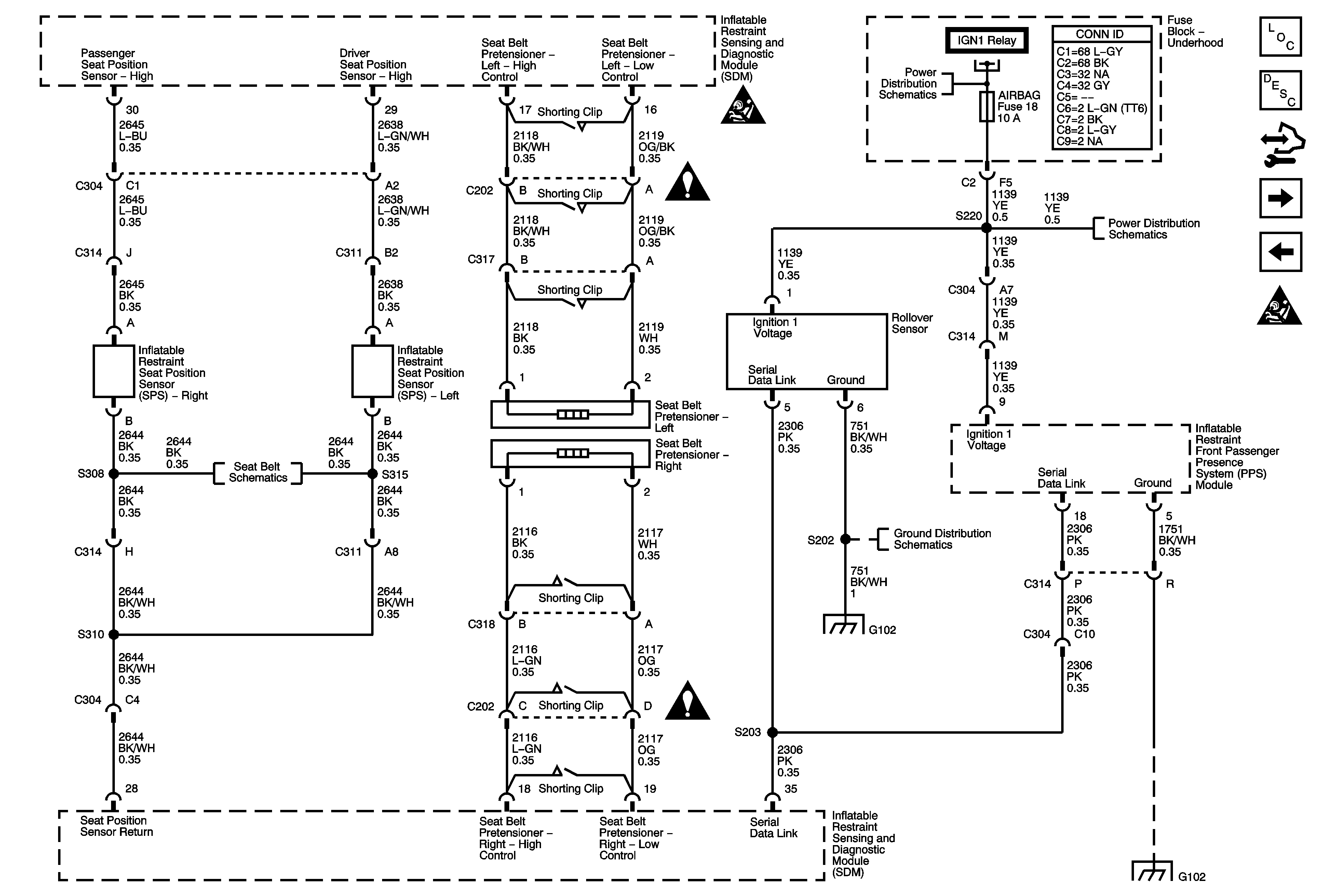
🢒 Seat Position Sensors, Rollover Sensor, and PPS Module
Seat Position Sensors, Rollover Sensor, and PPS Module
Seat Position Sensors, Rollover Sensor, and PPS Module
Master Electrical Component List
SIR System Description and Operation
Control Module References
PPS Sensors and Indicators
Front Sensors and Modules
SIR Schematic Icons
SIR Schematic Icons
SIR Schematic Icons
Module Power, Ground, IGN1 Relay, Serial Data, Indicator, and Side Impact Sensor
Seat Belt Schematics
G102
G102
SIR Schematic Icons
G102